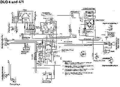
Eine lesbare Version können Sie durch einen Klick auf das Bild erhalten.